Honda का नया धमाका! लाने जा रही शोले के जय-वीरू जैसी साइडकार मोटरसाइकिल, जानें क्या होगा खास?
Honda Sidecar Motorcycle : क्या आपने बॉलीवुड की मशहूर फिल्म शोले देखी है? अगर हां तो, आपको जय और वीरू की वो मशहूर साइडकार वाली मोटरसाइकिल जरूर याद होगी। शोले में अभिनेता अमिताभ बच्चन और धर्मेंद्र एक गीत के दौरान साइडकार वाली बाइक का इस्तेमाल करते हैं। हालांकि ये काफी पुरानी बात है, आज के समय ऐसी मोटरसाइकिल नहीं दिखती हैं।
हालांकि दिग्गज टू-व्हीलर्स निर्माता Honda रेट्रो स्टाइल साइडकार मोटरसाइकिल पसंद करने वालों के लिए एक नई सौगात लेकर आने वाली है। दरअसल होंडा ने हाल ही में नई साइडकार वाली मोटरसाइकिल के लिए पेटेंट लाइसेंस हासिल किया है। आइए इसके बारे में जान लेते हैं।

क्या है Honda की प्लानिंग: होंडा साइडकार वाली मोटरसाइकिल को फिर से बाजार में लाने के बारे में सोच रही है। कंपनी ने इसके लिए जो डिजाइन पेटेंट फाइल किया था, उसकी जानकारी सोशल मीडिया पर वायरल हो रही है।
बता दें, वर्तमान में दुनिया की कोई भी कंपनी ऐसी साइडकार वाली बाइक नहीं बेचती है। ऐसे में माना जा रहा है कि Honda आने वाले दिनों में सीमित संख्या में साइडकार मोटरसाइकिल लेकर आएगी। हालांकि इसको लेकर कंपनी ने किसी तरह की आधिकारिक जानकारी नहीं दी है।

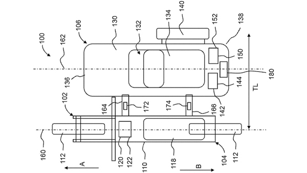
इलेक्ट्रिक अवतार में आएगी Honda की नई साइडकार मोटरसाइकिल : रिपोर्ट के मुताबिक Honda अपनी आगामी इलेक्ट्रिक बाइक के साथ साइडकार फीचर पेश करेगी। इसमें साइड कार स्टोरेज स्पेस के साथ ही एक पैसेंजर के बैठने की भी व्यवस्था होगी।
जब यह बाइक बाजार में आएगी तो संभवत इसे थ्री-व्हीलर्स के लाइसेंस पर चलाया जाएगा। हालांकि भारत जैसे भीड़-भाड़ वाले इलाकों में इस तरह के वाहनों को चलाना थोड़ा मुश्किल भी है।
माना जा रहा है कि होंडा नई साइड कार के परिचालन को आसान और सुलभ बनाने के लिए कई तरह के टेक्नोलॉजी को जोड़ेगी। इसमें एक इलेक्ट्रिक मोटर दिया जाएगा, जो सेंसर के जरिए काम करेगा।
इसकी मदद के साइडकार वाला हिस्सा बाइक की स्पीड के अनुसार काम करेगा। पेटेंट डाक्यूमेंट्स के पता चलता है कि साइड कार के पैसेंजर्स की सुरक्षा के लिए भी कई तरह के नए फीचर जोड़े जाएंगे।
नई Honda Sidecar Motorcycle में कॉर्निंग को बेहतर बनाने के लिए स्पीड सेंसर दिया जाएगा, जिसकी मदद से टर्न लेते समय साइडकार की स्पीड और बाइक की स्पीड के बीच बैलेंस बेहतर बन पाए।
इसके अलावाा साइडकार के पीछे की तरफ एक स्टॉप लाइट और फ्रंट में एक इंडिकेटर लाइट दी जाएगी। इसके अलावा साइड कार में यात्रिओं के लिए कम्फर्टेबल सीट दी जाएगी। कुल मिलाकर नई Honda Sidecar Motorcycle में यात्रियों की सेफ्टी और कम्फर्ट का पूरा ध्यान रखा जाएगा।


Click it and Unblock the Notifications








